专利号:2019112921166
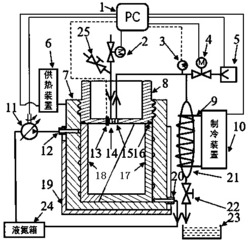
本发明公开一种用于制备纳米层状复合材料的模具及方法,主体部分由隔热套、控温套、密封盖和内套组成,最外部是顶部开口的圆筒状的隔热套,内部紧密嵌有顶部开口的圆筒状的控温套,控温套的上表面高出隔热套,控温套内部紧密嵌有顶部开口的圆筒状的内套,内套的顶部开口处密封连接密封盖,控温套在嵌有内套的内壁处设有螺旋凹槽,控温套的进口处通过管道依次连接单向变量液压泵和液氮箱,控温套还连接供热装置,密封盖上的抽气孔连接冷凝桶的顶部,管道上装有压力表、电动阀和真空泵;将纳米材料溶液冷冻,然后在真空下直接干燥,溶剂在干燥过程中不经液态直接升华成气态,最终使层状材料分布均匀提升复合材料的韧性和强度。
