专利号:2020100942728
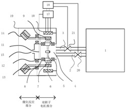
本发明公开了一种基于智能控制的车用燃料电池尾气处理装置及方法,该装置包括双转子电机部分和催化反应部分,燃料电池尾气进入尾气混合通道,利用尾气的动能推动风扇转子旋转,与风扇转子一体的转子永磁体产生旋转的磁场,异步感应电动机驱动搅拌棒总成以混沌转速旋转,搅拌棒末端安装有催化剂层,与尾气发生低温催化燃烧反应;电子控制单元通过搅拌棒末端的加热层,控制催化反应温度,从而提高反应效率,使催化反应完全并将催化反应部分的水变为水蒸气,且反应后的尾气中不含氢气。本发明催化反应效率高、催化反应完全,不需要单独的水气分离装置就可进行水汽分离,不需要额外动力来源,且排入空气中的尾气中不含氢气,对环境无影响。
